
(意昂体育科技)液体燃料甲醇作为储氢载体,能量密度高、安全可靠、存储运输成本低、制氢转化条件相对温和、不含硫、低毒、制氢过程相对容易实现等特点成为这些富氢燃料中的首选。甲醇重整制氢被认为是最有希望利用在氢燃料电池上的制氢技术之一。
一、工艺过程
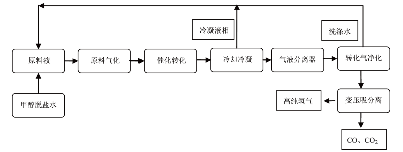
国内甲醇产能过剩,更易储运,因而甲醇重整制氢工艺得到迅速推广。甲醇水蒸气重整制氢反应温度低、分离简单、产氢量高,且产物中一氧化碳含量更低。因此目前甲醇制氢技术主要是水蒸气重整工艺。
纯水经离子交换除去钙镁离子,与甲醇混合,加热气化,于转化器中发生催化裂解和转化反应,最后生成含CO2、H2、CO的转化气。转化气通过换热和冷凝,出口温度降至40℃左右,回收未反应的甲醇。最后变压吸附提取氢气,氢气的纯度可以达到99.9%~99.999%,洗涤液再次返回原料罐重复利用。
二、甲醇制氢的优势与应用方式
基于甲醇制氢技术的特点,可在站内制氢,现制现用,无需H2的大量运输和存贮,也可在化工园区集中制氢,再通过短距离运输(<100km)至加氢站,两种应用方式都具有切实的可行性。随着CO2合成甲醇技术的突破,甲醇制氢能够进一步发展成为甲醇储氢,从而实现CO2的零排放,表现出更广阔的应用前景。基于甲醇制氢技术的应用及其研究进展,采用甲醇制氢技术为加氢站提供H2具有较好的应用前景。
三、化石燃料制氢经济性对比
以氢气生产规模9万m3/h进行分析。煤制氢装置投资约为12.4亿元;天然气制氢装置投资约为6亿元;原料成本按价格煤600元/t、天然气2.5元/m3测算。甲醇制氢投资较小,适合小规模制氢,以制氢规模4000m3/h计算,总投资1500万元。
由于全球变暖和环境污染的问题日趋严重,控制温室气体和污染物排放迫在眉睫。随着环保压力的加大,征收碳税将不可避免。煤制氢工艺和甲醇制氢工艺二氧化碳排放量分别约是天然气制氢的4倍和3倍。当碳税按照175元/吨计算时,三种化石能制氢产生的碳税分析如下。
(意昂体育科技)对于煤制氢和天然气制氢,要综合评估煤和天然气成本和碳排放成本,在目前碳税较低的条件下,煤制氢的成本会低于天然气制氢,在未来碳税成本不断增加的背景下,在天然气储量丰富的地区,原料价格低廉,天然气制氢能够有很好的发展。而甲醇属于二次能源,在普通情况下用甲醇制氢会增加能源消耗,但是甲醇是液体化工产品,储存、运输都比较方便,因此可以灵活的运用到需氢量不大但是天然气和煤价较高的地区,进行小规模的制氢。